Думаю, не стоит напоминать кто это?

Главным инженером оружейного завода стал Новиков Владимир Николаевич…

Знаете такого?

Ладно, напомню: не сумев поступить в Ленинградский институт физкультуры - из-за своего «неправильного» социального происхождения, Володя закончил Новгородский машиностроительный техникум.

Не знаю, что потерял советский спорт, но советская оборонная промышленность приобрела выдающегося организатора производства!

В 1926 году В. Н. Новиков был направлен на Ижевский оружейный и сталеделательный завод, где работал конструктором-чертёжником.

В «реальной истории», он и инженер Сафронов – перед самой войной изобретут новый способ нарезки канавок в стволах стрелкового оружия, позволивший поднять производительность труда в десятки раз.

В «текущей реальности», у него есть все шансы проделать это раньше на десять лет, тем более, что ознакомившись с состоянием этого дела на заводе - я сразу же дал ему наводку на протяжку, дорнирование и электрохимическое травление - всячески обещая посодействовать в отработке этих многообещающих технологий.

Объясню буквально на пальцах, что это такое.

«Протяжка», это когда длинный режущий инструмент с полным профилем нарезов протягивают на специальном прессе через канал ствола, получая одновременно все нарезы. Обычно применяют для получения сравнительно коротких стволов для пистолетов, что зашло как раз в тему с пистолетом «Руби». Современная мне фирма «Беретта» изготавливает стволы для своих пистолетов именно протяжкой.

Ну, это так – чисто для «разугреву»!

«Дорнирование», это когда с целью получения нарезов, через канал ствола - протягивают (проталкивают) твердосплавную головку имеющую соответствующий калибру, количеству и шагу нарезов, профиль. Другими словами: головка, двигаясь по стволу, и одновременно вращаясь соответственно шагу нарезов - формирует геометрию канала ствола.

Сама операция протяжки дорна очень быстра – буквально минута и всё готово, однако есть свои нюансы. Из-за сильного трения, ствол требуется изнутри обмеднить или покрыть специальной смазкой, состава которой я не знаю.

Метод дорнирования позволяет получать дешёвые нарезные стволы, достаточно высокого качества… Именно дорнированием, к примеру, американцы изготавливают стволы для винтовок «М-16».

Но!

Для получения точного размера и снятия напряжений, ствол после дорнирования идет в специальную печь где медленно нагревается и затем остывает в течении почти 50 часов. После термической обработки, в ствол заливают сплав олова и свинца и с помощью специального шомпола с абразивной пастой - доводят до «товарного вида», совершая возвратно-поступательные движения.

«Ложкой дёгтя» здесь является сложность подбора термических режимов для попадания в «размер», снижение твёрдости ствола в результате отжига (что приводит к снижению срока службы) и, сравнительно большое количество «ручных» операций для доводки.

И вот что ещё вспомнилось по этому случаю…

Этот способ нарезки винтовочных стволов калибра 7,62 миллиметров был внедрён Новиковым на Ижевском оружейном заводе незадолго до Великой Отечественной Войны (или уже во время неё – точно не помню) и процент брака достигал 50-70 процентов.

Якобы, как всегда в таких случаях выручила знаменитая русская смекалка.

После пробного отстрела стволы распределяли по качеству: лучшие по баллистике шли на снайперские винтовки, посредственные – на обычные мосинки-трёхлинейки, из брака делали автоматные и пистолетные коротыши.

Не знаю, правда это или нет, но такое явление на мой взгляд недопустимо.

Поэтому, более перспективным является весьма распространенный в современной мне России, метод электрохимического травления – заключающийся в том, что через канал протягивают электрод с профилем нарезов на который подают электрический ток. В месте контакта металл ствола вытравливается и, таким образом получаются нарезы -

И аз создам! (СИ) - img_12
даже для стволов малокалиберной артиллерии.

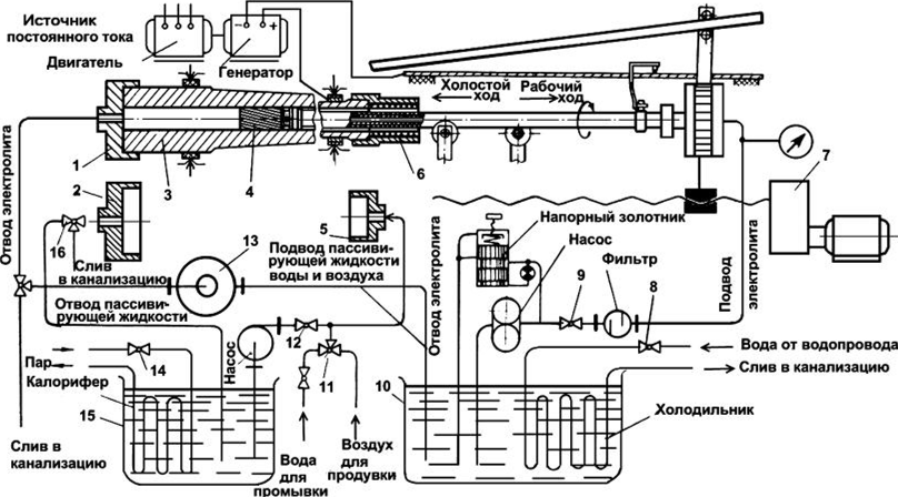
Рисунок 13. Модернизированный станок для электрохимического образования нарезов: 1,2 — насадка; 3 — заготовка; 4 — катод; 5, 6 — насадка; 7 — редуктор; 8 — вентиль; 9, 11, 12, 16 — краны; 10 — бак для электролита; 13 — центрифуга; 14 — вентиль; 15 — бак для пассивирующей жидкости.

Электрохимическое образование нарезов имеет ряд преимуществ по сравнению с вышеописанными способами механической обработки, например:

1) Шероховатость поверхности на два порядка ниже, чем при механической;

2) Точность размеров по нарезам по всей длине канала выше, чем после механической обработки;

3) Стоимость катода в 5-10 раз меньше стоимости многорезцовой головки;

4) Основное время образования нарезов в 2-3 и более раз меньше, чем при механической обработке;

5) Не требует последующих технологических операций, кроме хромирования канала ствола.

Конечно, не без недостатков: метод электрохимического травления требует дорогого и сложного оборудования и, применим не для всех сортов стали.

- Сколько Вам лет, товарищ Новиков? – пожимая на прощанье руку, спросил я у Главного инженера Ижевского оружейного завода.

- Девятнадцать полных, товарищ Свешников…

Я был на семь лет старше его.

- Целых «девятнадцать»? Ну тогда у Вас будет время испробовать все три технологии, начиная с самой простейшей. Удачи Вам и надеюсь, не подведёте руководство Нижегородского края.

Забегая несколько вперёд, скажу: Директор Ижевского оружейного завода Ванников не подвёл и уже осенью 1926-го года был начат массовый выпуск пистолета «Руби-Иж-26» - прежде всего, как гражданское оружие под брендом «Отпор». Через год, после всех положенных государственных испытаний и официальных процедур, его армейский вариант приняли на вооружение РККА под брендом «7,62-мм пистолет самозарядный Ижевского завода, образца 1927 года» (ПСИЖ-27).

И аз создам! (СИ) - img_13
С новыми технологиями нарезки ствола, конечно - всё намного сложнее и, похвастаться покамест нечем: это дело десятилетия, как минимум.

Рисунок 14. Пётр Владимирович Можаров – «Папа» русского байка.

***

В тот же раз в Ижевске я познакомился с ещё одной – весьма и весьма достопримечательной личностью.

Пётр Владимирович Можаров, знаете такого?

Ещё до Революции со своими двоюродными братьями, он увлекался построением всяческих машин и механизмов и, в конце концов самостоятельно спроектировал и изготовил аэроплан под названием «Проба», на котором гордо реял над просторами родной Тамбовщины. В те славные, но тёмные времена на всю Россию было всего около пары сотен самолетов, в основном импортных, поэтому сие достижение можно смело причислить к разряду из ряда вон выходящих.

Во время Первой мировой войны Пётр Владимирович работал инженером-теплотехником на Тамбовском пороховом заводе, где тоже себя блестяще проявил, после Гражданской переехал в Ижевск, где устроился на оружейный завод инженером по рационализации теплового хозяйства.

В будущем, Можаров прославится тем, что с его подачи и при непосредственном участии в 1929 году будет создан первый советский мотоцикл «Иж-1», выпускающийся серийно.

Познакомились, побывал у него в гостях в бараке, где он проживал с семьёй. Такой, знаете ли…

Настоящий муЖщина!

Подтянутый и собранный, немногословный, могучего телосложения, занимающийся гирями, увлекающийся борьбой, Короче, человек весьма своеобразный, интересный и на мой взгляд – очень полезный для моей промышленной империи.

К моему удивлению, беседовали на какие угодно темы, но только не про мотоциклы. Видать в «реальной истории», запал он на байки значительно позже.