Куда стравливалось давление из 6-го и 7-го отсеков? Как уже говорилось, давление стравливалось в другие отсеки подводной лодки через трубопроводы раздачи кислорода и удаления углекислого газа системы регенерации воздуха, через воздушный трубопровод системы дифферентовки, через трубопровод дистанционного управления арматурой воздуха высокого давления, через сливной трубопровод системы гидравлики и через систему уплотнения турбонасосного агрегата ТЦНА. Кроме того, горячие газы выходили через трубу аварийного продувания в цистерну главного балласта № 10 правого борта. В это время появились новые пути травления газов из 7-го отсека. Оператором пульта главной энергетической установки не был перекрыт кингстон охлаждения дейдвудного сальника (при ограничении мощности реактора до 30 % система охлаждения не влияет на ход подводной лодки и в соответствии со статьей 91 РБЖ-ПЛ-82 должна выводиться из действия без приказания). От пожара потерял герметичность и прогорел резинометаллический патрубок системы охлаждения дейдвудного сальника. Газы из 7-го отсека начали поступать в прогоревший патрубок и выходить за борт через открытый кингстон и змеевик охлаждения дейдвудного сальника. Горячие газы «размыли» уплотнение кабельных вводов резервного движительного комплекса правого борта и начали выходить в цистерну главного балласта № 10 правого борта. Кабельные вводы левого борта герметичность не потеряли, так как цистерна главного балласта № 10 левого борта была заполнена водой, что обеспечило интенсивное охлаждение уплотнения.
И в этот момент в главном командном пункте принимают очередное безграмотное решение. Вместо того, чтобы перекрыть магистрали воздуха давлением 200 кгс/см2, воздуха забортных устройств и воздуха среднего давления, идущие в кормовые отсеки (необходимо было закрыть три клапана в 3-м отсеке), отдается команда о закрытии подгрупповых клапанов на перемычке воздуха высокого давления № 1, расположенной в 1-м отсеке, и на перемычке ВВД № 3 – в 3-м отсеке. Только так можно понимать запись в вахтенном журнале: «Оста. ВВД клапаны перемычек, в 1-м закрыть подгрупповые». При этом, видимо, хотели записать в вахтенный журнал количество оставшегося воздуха в этих перемычках, но не смогли по каким-то причинам. Объяснительные записки:
Мичман В.С.Каданцев: «По приказанию командира БЧ-5 я отключил подгрупповые клапаны 3-й перемычки».
Мичман Ю.Н.Анисимов: «Во время тревоги был слышен звук травления ВВД, по приказанию с ЦП были перекрыты подгрупповые клапаны 1 – й, 2-й, 3-й перемычек».
И опять мичман В.С.Каданцев (магнитофонная запись опроса): «Закрывая клапаны 3-й перемычки, обнаружил, что трубопроводы от ВВД на ВСД и от редуктора ВЗУ были в инее. Воздух травился в корму от системы ВВД-400 через редуктор. Я закрыл подгрупповые клапаны на 3-й перемычке, давление в ней осталось 80 килограммов».
После выполнения команды главного командного пункта о закрытии подгрупповых клапанов воздуха высокого давления подводная лодка осталась без воздуха и практически без средств борьбы за живучесть.
Мичман А.П.Кожанов (объяснительная записка): «Было слышно, как продувается балласт, и мы поняли, что ПЛ всплыла в надводное положение (поняли по глубиномеру и по качке), потом еще какое-то время был слышен свист воздуха, после чего по манометрам мы поняли, что полностью разгружены 1-я, 3-я и 4-я перемычки воздуха высокого давления. По команде ЦП мы попытались перезарядить носовую станцию ВПЛ, но не смогли этого сделать из-за отсутствия воздуха в системе».
И это еще не все. Личный состав 2-го и 3-го отсеков, а также два человека в 5-м отсеке были включены в аппараты ШДА стационарной дыхательной системы. Этого не могли не знать в главном командном пункте, и, отдавая приказ о закрытии подгрупповых клапанов ВВД, руководство подводной лодкой в прямом смысле этого слова перекрывало кислород людям, включенным в аппараты ШДА. И расплата за эту ошибку не заставила себя ждать.
РАЗВЕДКА
Вахтенный журнал:
«12.06 – В 4-й отсек – капитан 3 ранга Юдин, лейтенант Третьяков. Юдин включен в ИП-6 в 12.00. Лейтенант Третъяков в 12.06 – в ИП-6».
Прошло 45 минут после получения последнего сообщения из 4-го отсека и не менее 20 минут после доклада из 5-го отсека о вспышке, а группа разведчиков направлена в 4-й отсек только в 12 часов 6 минут. Непростительное промедление! Ведь команда о подготовке аварийной партии была отдана еще в 11 часов 10 минут. Видимо, борьба с креном поглотила время и все усилия экипажа. В разведку идет командир дивизиона живучести, словно нет у него никаких других обязанностей. Как будто имеется полная ясность с причиной образования крена подводной лодки на левый борт, нет вопросов с цистерной главного балласта № 5, определены и перекрыты источники поступления дыма во 2-й и 3-й отсеки, приняты меры по восполнению запасов воздуха высокого давления, выяснены причины падения давления в аварийных отсеках, определены осадка, дифферент и продольная остойчивость подводной лодки, намечен план борьбы за живучесть и решены все задачи, стоящие перед командиром дивизиона живучести при аварии, предписываемые ему статьей 45 РБЖ-ПЛ-82.
РБЖ– ПЛ-82, статья 45: «Командир дивизиона живучести при аварии обязан:
– контролировать изменение остойчивости и плавучести ПЛ;
– вести необходимые расчеты и докладывать командиру БЧ-5 данные для принятия решения в процессе борьбы за живучесть ПЛ (по методам спрямления ПЛ, удержанию ее на заданной глубине или всплытию в надводное положение, по использованию средств борьбы за живучесть и др.);
– контролировать расход ВВД и средств пожаротушения, докладывать командиру БЧ-5 их запас;
– контролировать давление в аварийном и смежных с ним отсеках».
Но получен приказ, и его нужно исполнять. Капитан 3-го ранга Юдин идет в разведку. Очевидно, это был единственный человек в экипаже, хорошо знавший подводную лодку.

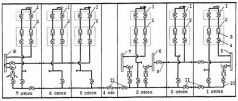
Схема поступления дымовых газов из аварийного отсека к шланговым дыхательным аппаратам (ШДА):
1 – щиты управления и контроля стационарной дыхательной системы (СДС);
2 – блок клапанов СДС;
3 – редукционные клапаны;
4 – запорные клапаны;
5 – перемычка ВВД № 1;
6 – перемычка ВВД № 2;
7 – перемычка ВВД № 3;
8 – перемычка ВВД № 4;
9 – трубопровод соединения перемычек ВВД № 1 и № 2;
10 – магистраль ВСД;
11 – аварийные клапаны разобщения магистрали ВСД.
Вахтенный журнал:
«12.07 – Установлена связь со 2-м отсеком. 6 г/л во 2-м – 14 человек. Включены в СИЗ (ШДА)[38], самочувствие удовлетворительное».
Во втором отсеке содержание окиси углерода равно 6 г/м3 (в вахтенном журнале ошибка). Личный состав включен в аппараты ШДА. И хотя их самочувствие пока удовлетворительное, но они уже дышат отравленным воздухом 7-го отсека. В главном командном пункте знают, что люди 2-го отсека включены в систему, на которую не подается воздух, но не дают команду о переходе на другие средства индивидуальной защиты. Аналогичная картина и с людьми 3-го отсека, находящимися в аппаратах ШДА.
Вахтенный журнал:
«12.10 – Передано 8 сигналов аварии, квитанции нет».
Какими словами прокомментировать эту запись, полную трагизма? Положение отчаянное. Разбушевавшаяся стихия захватила четыре отсека из семи. Связи с ними нет уже около часа, и что в отсеках делается – неизвестно. Из оставшихся трех отсеков два задымлены до предела. Нет возможности пустить вытяжной электровентилятор и провентилировать 2-й и 3-й отсеки. До настоящего времени не запущен дизель-генератор и не принята на него нагрузка. Электрическая емкость аккумуляторной батареи не беспредельна. Не за горами время, когда подводная лодка может оказаться без электроэнергии и, следовательно, без связи с внешним миром. Потерян практически весь запас воздуха высокого давления – основного средства борьбы за непотопляемость и остойчивость подводной лодки. Из-за отсутствия воздуха высокого давления бездействует система воздушно-пенного пожаротушения. Впору было давать сигнал SOS. Если бы в это время он был подан, плавбаза «Алексей Хлобыстов» подошла бы к месту аварии до гибели подводной лодки и большинство членов экипажа успела бы спасти.
38
СИЗ – средства индивидуальной защиты, собирательное название технических средств защиты органов дыхания отдельного человека от воздействия внешней среды. О ШДА см. ранее.