Вахтенный журнал:
«16.12 – Каданцев, Юдин включились в ИП-6. Пошли в 5-й отсек для замера температуры кормовой переборки 5-го отсека.
16.24 – Пришли Юдин, Каданцев. Температура 111° С кормовой переборки 5-го отсека. Наблюдаются удары, похожие на взрывы в районе 6-го и 7-го отсеков. Предположительно, регенеративные патроны[46]. В 6-м отсеке – 10 банок, в 7-м – И банок.
16.25 – В 1-м водород – 1 %, кислород – 23,5%, самочувствие личного состава – удовлетворительное».
Мичман В.С.Каданцев (магнитофонная запись опроса): «Через 5 минут командир БЧ-5 снова отправил нас туда, чтобы закрыть переборочную захлопку (было предположение, что она приоткрыта, и поэтому не падает температура и продолжается пожар). Мы посмотрели – захлопка нормально закрыта, клапан выравнивания давления закрыт. Мы пытались его приоткрыть – моментально температура выросла, нельзя держать рукой, был свист. Мы его закрыли. Давление в 6-м все-таки было. Небольшое, но было».

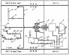
Схема поступления забортной воды в аварийные отсеки:
1 – кабельные вводы резервного движительного комплекса;
2 – трубопровод продувания ЦГБ № 10;
3 – бортовые клапаны продувания ЦГБ № 10;
4 – перемычка ВВД № 4;
5 – клапан продувания ЦГБ № 10;
6 – турбина ГТЗА;
7 – редуктор ГТЗА;
8 – переборочный сальник линии вала;
9 – упорный подшипник линии вала;
10 – дейдвудный сальник линии вала;
11 – цистерна циркуляционного масла ГТЗА;
12 – трубопровод слива масла от ГТЗА;
13 – аварийные клапаны разобщения трубопроводов слива масла;
14 – трубопровод слива масла от упорного подшипника;
15 – цистерна аварийного сточного масла;
16 – трубопровод охлаждения дейдвудного сальника;
17 – запорные клапаны трубопровода охлаждения дейдвудного сальника;
18 – фильтры забортной воды;
19 – невозвратно-запорный клапан;
20 – гибкие резинометаллические вставки;
21 – насос охлаждения дейдвудного сальника.
Между тем забортная вода с большой интенсивностью поступала в 7-й отсек и «подпирала» воздух в аварийных отсеках. Только этим объясняется сохранение давления в 6-м и 7-м отсеках.
В печати много писалось о «взрывах», после которых подводная лодка быстро затонула. Писали об этом не только «околоморские» капитаны различных рангов и другие подобные им «специалисты». Писали и люди, которые знали, о чем пишут.
Так, вице-адмирал В.В.Зайцев сообщил: В 10.24 на подводной лодке услышали взрывы в кормовых отсеках. В 16.40 обстановка резко ухудшилась. ПЛ получила дифферент на корму, что свидетельствовало о поступлении воды в прочный корпус и угрозе затопления»[47]. Здесь явно проводится причинная связь «взрывов» с резким ухудшением обстановки и с гибелью подводной лодки.
Капитан 1-го ранга Б.Г.Коляда (магнитофонная запись опроса): «В корме начались взрывы, взрывы такие, что сотрясало подводную лодку. Решили, что это возможно, взрывается регенерация». Верно, Коляда тут же оговаривается: «Нет, я не предполагаю, что корпус был разрушен от взрыва. Было сотрясение лодки, но не такое уж сильное, чтобы разрушить прочный корпус».
И все же эти «удары, похожие на „взрывы“, попали в вахтенный журнал и как „взрывы“ ушли с донесением на командный пункт Северного флота.
Мичман В.С.Каданцев (магнитофонная запись опроса): «Когда мы вошли в 5-й отсек, перед выгородкой турбоциркуляционных насосов услышали два удара – „бабах-бабах“ в корме (офицеры слышали больше). В отсеке производили замер газового состава. Это было за час до гибели лодки. До этого не слышали ударов».
Больше ни один из оставшихся в живых членов экипажа не говорит об «ударах» либо об «ударах, похожих на „взрывы“, или просто о „взрывах“.
Капитан-лейтенант С.А.Дворов (магнитофонная запись опроса):
Вопрос». «В каких отсеках хранятся отработанные патроны регенерации?»
Ответ: «Мы ими не пользовались, так как они резервные. Никаких взрывов я не слышал».
Видимо, эти удары слышали только Юдин и Каданцев в момент нахождения их в 5-м отсеке. Из сообщения мичмана Каданцева можно понять, что услышали они их во время замера газового состава воздуха в 5-м отсеке, т е. в период с 15 часов 39 минут до 15 часов 57 минут. Запись сделана в вахтенном журнале в 16 часов 24 минуты.
Таким образом, имеются сомнения и во времени, когда были услышаны эти удары. И, скорее всего, «взрывы», которые «слышали» капитан 1-го ранга Коляда, находясь в ограждении рубки, и вице-адмирал Зайцев – в Москве, не имеют никакого отношения к фактическим событиям на аварийной подводной лодке.
И все же капитану 1-го ранга Коляде очень не хочется отказываться от желанной версии неожиданного поступления воды в аварийные отсеки. Вот как он отвечает на вопрос писателя Н.Черкашина о том, «что же послужило причиной столь мощного и неожиданного прорыва воды в прочный корпус»: «Во первых, металл корпуса мог дать трещину из-за огромного перепада температур: внутри оболочки – тысячи, градусов, снаружи плюс три… Во-вторых, титан при высоких температурах и высоком давлении может гореть. Возможен прогар корпуса на стыке отсеков. Можно назвать еще несколько вероятных причин»[48].
Писатель и капитан 1-го ранга однозначно решили, что был «столь мощный и неожиданный прорыв воды», что осталось только подыскать правдоподобную версию. Но такой версии нет, и любая подобная версия не укладывается в хронологию и фактические обстоятельства аварии.
Следует сказать несколько слов о сотрясениях подводной лодки, которые наблюдались в период аварии.
Капитан-лейтенант А.Г.Верезгов (магнитофонная запись опроса): «А сейчас, периодически 7 или 8 раз, корпус сильно содрогался. По всей видимости, ВВД куда-то поступал, волна так не может… Сотрясения были продолжительными. Секунд по 30 – 40. Начались через 30 минут послe всплытия и были на протяжении всего времени, когда лодка находилась в надводном положении».
Из этого сообщения очевидно, что сотрясения подводной лодки ничего общего со «взрывами» не имеют и связаны с процессами поступления воздуха из системы воздуха высокого давления в аварийные отсеки, продуваниями и затоплениями цистерн главного балласта, выходом газов из аварийных отсеков и поступлением воды в прочный корпус.
«ПРИГОТОВИТЬСЯ К ЭВАКУАЦИИ!»
Как расценивал экипаж на 16 часов 24 минуты, когда в вахтенный журнал была записана информация о «взрывах», состояние аварийной подводной лодки? Обратимся к капитану 1-го ранга Коляде как основному автору открытого письма, помещенного в журнале «Морской сборник» (1990, № 2). «Да, действительно, мы все до последних минут были уверены в том, что подводную лодку удастся спасти. Максимально возможная герметизация 6-го и 7-го отсеков, подача огнегасителя в эти отсеки, тенденция снижения температуры в носовой переборке 6-го отсека вселяли надежду на затухание пожара. До 16 часов 20 минут дифферент подводной лодки не изменялся, признаков поступления воды внутрь прочного корпуса не было».
Так капитан 1-го ранга писал в открытом письме о последних минутах трагедии. А как докладывал он об этих же минутах на командный пункт Северного флота? Доклад с подводной лодки был получен в 16 часов 35 минут: «Пожар усиливается. За 15 минут температура кормовой переборки 5-го отсека возросла с 70 до 110° С. Слышны взрывы регенерации в 6-м и 7-м отсеках. Необходима эвакуация личного состава».
Нет смысла комментировать приведенную выше цитату из открытого письма – лживость ее очевидна. Посмотрим донесение.
В этом донесении прослеживается явная дезинформация. Нет никаких 15 минут, нет и усиления пожара. Данные (в 15 часов 57 минут – 115° С, а в 16 часов 24 минуты – 111° С) говорят об обратном – пожара нет, идет остывание прочного корпуса. Но из-за большой массы металла оно идет медленно. В донесении очень к месту подошли «взрывы». Видимо, из-за них необходима эвакуация личного состава. О поступлении воды внутрь прочного корпуса хотя ничего и не говорится, но предполагается. Прошло всего шесть минут, и в 16 часов 41 минуту получено новое донесение: «Рубежи обороны на кормовой переборке 5-го отсека. Крен 6° правый борт, дифферент 3 метра (соответствует 1,5°) на корму из-за поступления воды в прочный корпус. Личный состав готов к эвакуации».
46
Регенеративные патроны – химические вещества, применяемые на подводных лодках для регенерации (восстановления процентного содержания кислорода и углекислого газа) воздуха в отсеках. Изготовляются в виде плоских пластин, размещающихся в металлических запаянных прямоугольных банках. На подводной лодке «Комсомолец имелся только аварийный запас регенеративных патронов.
47
Журнал «Морской сборник». 1989. № 6.
48
Газета «Известия». 15 янв. 1990.